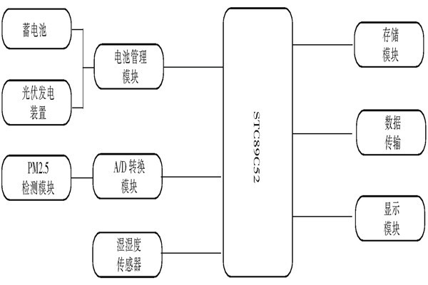
中央处理器单片机为整个数据收集中心的“心脏”,黄琼芳根据环境监测系统所需要,对比了一些市场上常用的单片机,最终决定STC公司生产STC89C52型单片机,该单片机的性能优越,性价比高,耗电量少。
很多人都想要了解环境监测TVOC的监测方案,今天“它来了”。下面大家一起来看一下宋京华带来的环境监测TVOC的监测方案吧!
众所周知,除了甲醛之外,苯也是一种对人体伤害很高的污染性气体,那空气质量监测如何去监测苯呢?三水智能化环境监测公司在这里为大家详细解答。
张会英认为:室内污染检测所用的颗粒物传感器可以根据其原理进行划分。目前技术最成熟、应用最广泛的是基于光散射原理的颗粒物传感器,其成本也最为低廉。此外还有芬兰Pegasor公司开发的基于“逃逸充量”原...
随着楼宇智能化时代的逐渐来临,关乎着楼宇安全性的室内环境监测越发受到人们的重视。那环境监测的验收标准是怎样的?今天环境监测公司--三水智能化在这里为大家简单说明一下环境监测的验收标准。